



- ВиробникOBO Bettermann
- НаявністьВ наявності
5370.00 грн
Короткі характеристики
- Количество полюсов3+N/PE
- Максимальное сечение провода, мм²10
- Номинальное напряжение, В230
- ПроизводительOBO Bettermann
- Степень защитыIP20
- Усі характеристики
Обмежувач перенапруг OBO Bettermann Тип ІІ+III V10 COMPACT-AS 225V (5093391) з оптичною та звуковою сигналізацією. Призначений для захисту електромереж та обладнання від імпульсних перенапруг, а також для зрівнювання потенціалів в мережах TN та TT.
Призначення
Обмежувач перенапруг, або УЗІП (пристрій захисту від імпульсних перенапруг) захищає електропроводку та обладнання від високовольтних стрибків, таких як удари блискавки, комутаційні перенапруги (наприклад, увімкнення/вимкнення потужних пристроїв) та електростатичних розрядів.
Розрядник OBO Bettermann Тип ІІ+III V10 COMPACT-AS 225V призначений для трифазних електромереж з нейтраллю (3+NPE), сумісних зі схемами заземлення TN та TT. Має вбудовані високопродуктивні варистори та термодинамічний розчіплювач, завдяки чому ефективно відводить струми до 60 кА (8/20), забезпечуючи надійний захист обладнання.
Ключові особливості
Тип II+III - захист від імпульсних перенапруг, зрівняння потенціалів
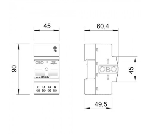
Компактний корпус шириною 45 мм
Підходить для мереж TN та TT
Установка у трифазних системах з нейтраллю (3+NPE)
Вбудований варистор з високою пропускною здатністю
Термічний та динамічний захист
Візуальна індикація стану
Акустична сигналізація (відключається)
Технічні характеристики
Тип пристрою: пристрій захисту від імпульсних перенапруг (УЗІП, SPD), розрядник
Клас УЗІП: тип II+III (клас C + D) за EN 61643-11
Тип заземлення: підходить для систем TN та TT
Конфігурація мережі: 3 фази + нейтраль/PE (3+NPE)
Номінальна напруга: AC 230 В
Максимальна робоча напруга: AC 255 В
Сумарний розрядний струм (8/20 мкс): 60 кА
Номінальний розрядний струм (8/20 мкс): 10 кА на полюс
Встановлення: на DIN-рейку
Ступінь захисту: IP20
Призначення
Обмежувач перенапруг, або УЗІП (пристрій захисту від імпульсних перенапруг) захищає електропроводку та обладнання від високовольтних стрибків, таких як удари блискавки, комутаційні перенапруги (наприклад, увімкнення/вимкнення потужних пристроїв) та електростатичних розрядів.
Розрядник OBO Bettermann Тип ІІ+III V10 COMPACT-AS 225V призначений для трифазних електромереж з нейтраллю (3+NPE), сумісних зі схемами заземлення TN та TT. Має вбудовані високопродуктивні варистори та термодинамічний розчіплювач, завдяки чому ефективно відводить струми до 60 кА (8/20), забезпечуючи надійний захист обладнання.
Ключові особливості
Тип II+III - захист від імпульсних перенапруг, зрівняння потенціалів
Компактний корпус шириною 45 мм
Підходить для мереж TN та TT
Установка у трифазних системах з нейтраллю (3+NPE)
Вбудований варистор з високою пропускною здатністю
Термічний та динамічний захист
Візуальна індикація стану
Акустична сигналізація (відключається)
Технічні характеристики
Тип пристрою: пристрій захисту від імпульсних перенапруг (УЗІП, SPD), розрядник
Клас УЗІП: тип II+III (клас C + D) за EN 61643-11
Тип заземлення: підходить для систем TN та TT
Конфігурація мережі: 3 фази + нейтраль/PE (3+NPE)
Номінальна напруга: AC 230 В
Максимальна робоча напруга: AC 255 В
Сумарний розрядний струм (8/20 мкс): 60 кА
Номінальний розрядний струм (8/20 мкс): 10 кА на полюс
Встановлення: на DIN-рейку
Ступінь захисту: IP20
Характеристики
- Количество полюсов3+N/PE
- Максимальное сечение провода, мм²10
- Номинальное напряжение, В230
- ПроизводительOBO Bettermann
- Степень защитыIP20
- Тип установкина DIN-рейку
- Тип устройстваобмежувач перенапруг
Відгуків: 0
Відгуків про цей товар ще не було.
Питань: 0
Поки немає питань про цей товар. Станьте першим!
Схожі товари